DEC. 2025 – BORRTILLSTÅND

Med snabbt stigande fjärrvärmepriser ökar lönsamheten för installation av bergvärme, vilket många fastighetsägare har fått en öga på. Det första steget i ett bergvärme projekt är ofta en förstudie: beräkning av lönsamhet, ansökan om borrtillstånd och kontroll av tekniska förutsättningar.
Ibland kan tillståndsprocessen ta lite längre tid, om man behöver ta hänsyn till förekomst av markföroreningar (för att inte sprida föroreningar vid borrning), vilket vi fick erfara i en av våra senaste projekt i Stockholm :-). En lösning som kan tillämpas är att fylla igen borrhålen med bentonitlera. På Gotland är det krav på återfyllning av borrhål i samtliga projekt.
Nu har vi fått godkänt borrtillstånd för projektet i Stockholm med 23 x 250 meter borrhål, och ser fram emot nästa fas.
JULI. 2025 – VÄRMEJAKT

Vissa dagar på jobbet är roligare än andra. När man hittar uppenbara fel i en byggnad, som till exempel felaktigt påslagen elvärme i ett garage ingång. För visst är det roligt att gå igenom timstatistik i excell, men att identifiera konkreta problem med hjälp av värmekameran är ändå det vi uppskattar mest med yrket som energikonsult.
JAN. 2025 – ENERGIDEKLARATION

Vall Prästgård är byggt på 1700-talet, och skyddad som byggnadsminne. Tack vare en modern bergvärmepump kunde byggnaden uppnå energiklass D.
OKt. 2024 – ELEKTRISK VÄRME

Under ett pågående projekt stötte vi på en numera ovanlig syn: en elektrisk värmare i tilluftskanalen. Denna 7,5 kW brödrosten ska ersättas med ett vattenburet värmebatteri, som i sin tur matas med värme från en ny bergvärmepump. Det nya batteriet kommer att fylla samma funktion, men använda 3 gånger mindre el.
APR. 2024 – NÖJD KUND

Vi är väldigt glada att kunna dela denna fantastiska recension vi har fått av Salems Kommun:
”Lite återkoppling för ett bra arbete ni hjälpt oss med lönsamhetskalkyl, förfrågningsunderlag och kravställning som ni upprättat åt oss under 2022. Exemplariskt felfria projekt alla! Tack :)”
NOV. 2023 – SYNLIG FÖRÄNDRING

Energieffektivisering som syns! Vänster bild visar en flygbild från Tyresö Centrum år 2022 med svart papptak. Till höger är samma bild taget år 2023, efter att taket har målats med vit hyperdesmo takmembran, och solceller installeras.
Censia AB var med under hela resan och hjälpte fastighetsägaren Skandia Fastigheter med förstudie, upphandling och utvärdering av solcellsprojektet. Arbetet fortsätter nu med installation av solceller på flera hus i köpcentrumet.
AUG. 2023 – ATT mäta är att veta

Efter flera år av energieffektivisering på Westfield Mall of Scandinavia går vi nu in i nästa fas. Med målet att kartlägga elanvändningen i fastigheten installeras 63 st elmätare. Data från elmätarna samlas in automatiskt av Elvaco enheter, och presenteras i Momentums plattform.
Nu blir det lättare att identifiera energitjuvarna!
FEB 2023 – WESTFIELD TÄBY CENTRUM

Vi har fått utökat förtroende från fastighetsägaren URW att energioptimera ytterligare ett av deras köpcentrum.
Westfield Täby Centrum är en av Sveriges största köpcentrum med över 200 butiker, restauranger och kaféer på en yta av 78,000 kvadratmeter. Ur energisynpunkt är Täby Centrum en komplex fastighet med höga krav och integreringsnivå på ventilation, värme, kyla, styrsystem och elsystem.
Vårt mål är att hjälpa centrumledningen att fortsätta och accelerera sin energieffektiviseringsresa.
SEPT 2022 – HUR MYCKET KAN VI SPARA MED SOLCELLER ?

För att svara på den fråga, samt ta reda på vilken värmekälla ger lägsta energikostnad över tiden, har HSB’s BRF Gullvivan i Nynäshamn anlitat Censia AB. Efter en grundlig inventering av föreningens tak, värmesystem och elsystem, samt en analys av föreningens energiförbrukning, håller vi nu på att sammanställa råden i en förstudie rapport. Med detta resultat hoppas vi kunna ge styrelsen det underlaget som behövs för att fatta rätt investeringsbeslut för framtiden.
Energipriserna når nya höjder i samband med kriget i Ukraina, och behovet av att spara energi växer. På Censia AB arbetar vi sedan 2014 med energieffektivisering av fastigheter, och vet hur man sparar energi.
JUNI 2022 – DRIFTOPTIMERING i KÖPCENTRUM

I stora fastigheter som köpcentrum är energikostnaderna omfattande. Censia AB ansvarar just nu för driftoptimering av Nacka Forum, Tyresö Centrum och Westfield Mall of Scandinavia. En sammanlagd yta på cirka 300 000 kvm med många tekniska installationer som ska samköras effektivt.
APRIL 2022 – SOLCELLER

Visste du att solinstrålningen i Sverige är cirka 1000 kWh/m² och år. Så mycket grattis energi levererar solen på våra tak. Med en verkningsgrad för solceller på 20% innebär detta att varje kvadratmeter tak kan producera 200 kWh el varje år.
Just nu är det många som har fått en öga för solceller och hör av sig. Vi har fått uppdrag av HSB i Visby och Skandia Fastigheter i Tyresö att ta fram förstudier för installation av solceller. Vad kostar det? Hur lönsamt är det? Dessa frågor besvaras i en förstudie.
JAN 2022 – DIREKTVERKANDE EL ERSÄTTS MED BERGVÄRME

Censia AB drar sitt strå till stacken och konverterar ännu en förskola från direktverkande eluppvärmning till vattenburna radiatorer och bergvärme. Beräknad besparing: 70% av elfakturan.
Vill du energieffektivisera din byggnad? Kontakta oss så hjälper vi dig. kontakt
JUNI 2021 – FRÅNLUFTSÅTERVINNING i ÄLDREBOENDE

Vintern kan kännas lite avlägsen nu i midsommartider, men det är egentligen den bästa tiden för att renovera sina värmeinstallationer. Då kan man bygga om utan att störa hyresgästerna.
Vi har på uppdrag av Stockholms Rörexpress projekterat en ny värmeundercentral i ett äldreboende. Den gamla frånluftsvärmepumpen ersätts med en ny modern varvtalsstyrd värmepump, och även fjärrvärmeväxlarna byts.
Behöver du också hjälp med projektering av värmeinstallationer? Kontakta oss på denna länk: kontakt.
MARS 2021 – ENERGIDEKLARATION

Vi har fått förnyat certifikat och kan utföra Energideklarationer fram till år 2026.
I mars har vi tagit fram energideklarationen för BRF Sergeanten 1 i Visby, och kunnat identifiera energibesparande åtgärder som motsvarar 30% av föreningens nuvarande energianvändning. Det finns alltid potential för lönsamma energieffektiviseringar, även i nya byggnader.
NOV 2020 – OVK HSB GOTLAND

Vi har fått förtroendet från HSB att kontrollera ventilationen i deras bostadshus i Roma och Hemse. Detta tackar vi för. I samband med besiktningen passade vi på att ta fram drift och underhållsinstruktioner för att säkerställa att ventilationssystemet används och underhålls som det är avsett för.
SEPT 2020 – OVK VISBY GALLERIA

Under september månad har vi kontrollerat ventilationen i Visby Gallerian på Östercentrum. Inte mindre än 12 luftbehandlingsaggregat och 19 lokaler har besiktigats. Som vanligt har vi lämnat förslag på lönsamma energieffektiviseringsåtgärder. Vi tackar fastighetsförvaltaren för förtroendet med detta uppdrag!
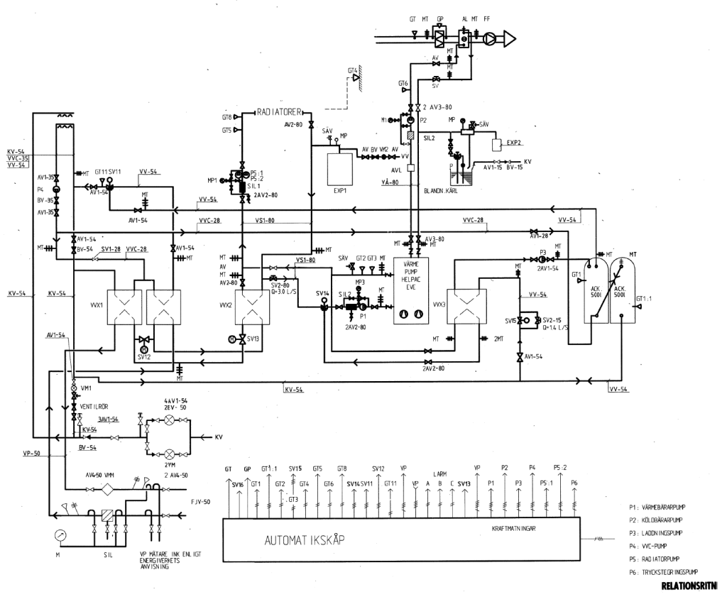
FEB. 2026 – ATT MÄTA ÄR ATT VETA

I takt med högre krav på energieffektivitet i fastigheter ökar behovet för mätning av energi. Framförallt i större fastigheter krävs ett utökat antal energimätare.
När antalet undermätare växer krävs oftast en plattform för insamling av data från de olika energimätare. Data läses av automatiskt via M-Bus eller LoraWAN kommunikation, för att sedan samlas och presenteras i plattformen.
Genom att analysera data från samtliga mätare, kan vi följa upp resultat av tidigare energieffektivisering, och ta fram förslag för nya åtgärder.
Ibland får vi även rycka in och koppla om temperaturgivare i en värmemängdsmätare, efter att ha upptäckt att framledning och retur givare hade bytts ut med varandra. 🙂
OKT. 2025 – KARTLÄGGNING PÅGÅR

Vi har fått förtroendet från Widegrens Gård att kartlägga deras energianvändning. Att odla, lagra och paketera grönsaker är en energiintensiv verksamhet med behov av bränsle till maskiner, kyla till lagringshallar, värme till byggnader, och gasol till ogräsbekämpning.
Med denna kartläggningen kommer kunden få en bättre förståelse av sin energianvändning, samt rekommendationer på lönsamma energiåtgärder.
MAR. 2025 – SPOTPRIS

Vad kommer elen att kosta i framtiden? En svår fråga som säkert intresserar många fastighetsägare.
Genom att titta på historiken kan man hitta en ledtråd: elpriset på spotmarknaden under senaste två åren har påverkats mycket av en parameter: utomhustemperaturen.
Tittar man på grafen ovan kan man se att vinterhalvåret när utomhustemperaturen är lägre än +5 grader, så ligger elpriset mellan 50-90 öre/kWh. När det är varmare än +5 grader, så ligger elpriset mellan 10-50 öre/kWh.
Detta mönstret återkommer varje år 2023, 2024 och 2025. Så vill du veta vad elen kommer att kosta, så hittar du svaret i statistik för månadstemperaturen!
DEC. 2024 – KONVERTERING

Nu har vi projekterat ett helt nytt värmesystem som ska ersätta de gamla direktverkande elradiatorer på driftkontoret. Nya vattenburna radiatorer och en ny bergvärmepump kopplad till två borrhål kommer att spara årligen 50 000 kWh.
Censia AB ansvarar för komplett projektering inklusive ritningar, lönsamhetskalkyl och rambeskrivning.
SEPT. 2024 – GENOMSTRÖMNINGSVÄRMARE

Direktverkande elvärme brukar vi avråda från. Men här har vi ett undantag: ett handfat i en kontorsfastighet som ligger långt från närmaste tappvarmvatten rör. Tappstället är utrustad med en genomströmingsvärmare. Denna elvärmare har en stor effekt på 3,5 kW, men den förbrukar energi endast när varmvatten tappas, och värmeförlusterna är i det närmaste obefintliga. När vi räknar på det ur LCC perspektiv, finner vi ingen anledning att ersätta det med nya rör för tappvarmvatten och VVC.
feb. 2024 – TYRESÖ CEnTRUM inviger fler solceller

Tyresö Centrum fortsätter sin energieffektiviseringsresa i raketfart och har byggt en andra solcellsanläggning under vintern. På bilden syns taket innan och efter renovering av utskick och installation av solcellerna.
För de flesta ägare av köpcentrum fastigheter är energieffektivisering ett högst prioriterat område och vi på Censia AB är mycket glada att takten ökar i energiarbetet.
OKT. 2023 –
FRIKYLA, DET LÅTER VÄL BRA?

Frikyla innebär att man kyler lokaler direkt med utomhusluften när den är tillräckligt kall. Kostnaden för kyldriften blir då minimal när man behöver endast köpa el till cirkulationspumpar och kylmedelkylare.
Dock glömmer man att man oftast behöver köpa fjärrvärme i en annan del av fastigheten när utomhusluften är kall. Tittar man på fastigheten i sin helhet brukar det vara mycket lönsammare att använda en värmepump som producerar samtidigt värme och kyla.
Den lösningen installerar vi just nu i Nacka Forum, och vi räknar med en återbetalningstid på 4 år för investeringen.
Har du frikyla i din fastighet och funderar på alternativ? Hör av dig så berättar vi mer!
APR. 2023 –
VAD GÖR EN ENERGIINGENJÖR?


Jag tycker denna bild illustrerar på ett bra sätt vilket arbete en energiingenjör utför, vilket kan ibland vara svårt att förklara med enkla ord.
På bilden ser man både en pågående installation av moderna semi-transparenta solceller som ska producera förnybar el, och en befintlig kylmedelkylare som evakuerar överskottsvärme från en livsmedelsbutik till utomhusluften. Det räcker inte att installera solceller på taket för att få en energieffektiv fastighet, utan man måste också återvinna spillvärmen från kylmaskiner när det är minusgrader utomhus!
Om jag nu försöker förklara med ord blir det inte lika lätt att förstå som bilden:
Utmaningen för en energiingenjör består i att få alla installationer, nya som gamla, att samköras på ett optimalt sätt. Installationerna ska inte optimeras var för sig, utan ingenjören ska lyfta blicken och se över helheten (hela fastigheten med flera huskroppar och olika hyresgäster).
NOV. 2022 – PROJEKTERING AV BERGVÄRME OCH VATTENBURNA RADIATORER

På uppdrag av Urbanea har vi projekterat ett nytt värmesystem i en industri fastighet i Tyresö. De gamla elradiatorer och värmefläktarna ersätts med vattenburna radiatorer och fläktluftvärmare. Ett nytt bergvärmesystem installeras. Energibesparingen beräknas till 70%!
Censia AB ansvarar för beräkning av värmebehovet, projektering av värmesystemet, ansökan om borrtillstånd och framtagning av förfrågninsunderlaget.
AUG. 2022 – VILL DU JOBBA HoS oss ?

Efterfrågan på våra tjänster ökar, och vi letar just nu efter en energiingenjör till flera energieffektiviseringsprojekt. Hos oss kan du få chansen att jobba i komplexa fastigheter med allt inom ventilation, fjärrvärme, fjärrkyla, solceller, energistatistik, kylmaskiner och värmepumpar. Vi tror att du som söker tjänsten är strukturerad i ditt arbete och uppskattar eget ansvar. Kontakta gärna oss så berättar vi mer.
FEB 2022 – SNÖSMÄLTNING

Har du koll på markvärmen utanför din fastighet? Markvärme används för snösmältning av markytor och kan vara en utmärkt lösning i stället för snöskottning. Genom att cirkulera en vätska som håller runt 30 grader strax under markytan, hålls marken fri från snö och is. Men det gäller att ha koll på markvärmesystemet, eftersom det kan orsaka mycket stora värmeförluster om det används felaktigt.
Se till att fuktgivaren är korrekt placerad och att markvärmesystemet stängs av så fort snön/isen har smält. Installera en särskild värmemängdsmätare och följ upp regelbundet värmeanvändningen för markvärmen. Då kan du säkerställa att markvärmen används endast när den behövs, och spara upp till flera 100 000 kronor varje vintermånad. Hör av dig, så berättar vi mer.
OKT 2021 – KONVERTERING AV VÄRMESYSTEM

Just nu projekterar vi ett nytt radiatorsystem till en förskola i Salem. De gamla direktverkande elradiatorer ersätts med nya vattenburna radiatorer och en ny bergvärmepump installeras. En investering för framtiden och våra barn!
MAJ 2021 – BERGVÄRME I INNERSTAD

Visste du att det är fullt möjligt att installera bergvärme mitt i Visbys innerstad? Dessutom ger det stora energibesparingar!
Under en energideklaration som vi nyligen gjorde, kunde vi konstatera att värmeanvändningen hade minskat med 60% i den fastigheten. Den faktiska värmeanvändningen hade gått ned från 65 000 kWh/år innan installation av bergvärme till 25 000 kWh/år efter. Fastighetsägarna var givetvis nöjda med den besparingen som gjorde att investeringen hade betalt sig själv inom 7 år.
DEC 2020 – FJÄRRVÄRME AVTAL 2021

En återbetalningstid på 2 år skulle de flesta fastighetsägare bedöma som mycket lönsamt för en energibesparingsåtgärd. Vad sägs då om en återbetalningstid på två veckor? Detta ordnade vi häromveckan till en stor kund. Så gick det till när kunden sparade 75 000 kr på några timmar arbete.
När vi närmar nu oss med stormsteg vintern 2021, är det högtid att gå igenom dina fjärrvärmeavtal. En stor del av fjärrvärmefakturan består av den abonnerade effekten. Som fjärrvärmekund har du möjlighet att välja varje år vilken effekt du vill abonnera på. Gör du inget val får du automatiskt effekten som fjärrvärmeleverantören rekommenderar, vilket brukar vara onödigt dyr. Censia AB rekommenderar alltid att granska sin historisk behov av fjärrvärme, för att sedan välja den abonnerade effekten som stämmer överens med det faktiska behovet av fastigheten. Då kan du använda pengarna du sparar till något roligare än en abonnerad fjärrvärmeeffekt som inte används.
Hör gärna av dig om du vill ha hjälp med att granska dina energiavtal. Du når oss via denna länk: kontakt
OKT 2020 – ÅTERVINNING AV SPILLVÄRME, ICA MALL OF SCANDINAVIA

Nu är värmeåtervinningen i drift, och spillvärmen från kylmaskinerna i livsmedelsbutiken tas tillvara för att värma upp tappvarmvatten och värmesystemet i fastigheten. I stället för att blåsa ut 70°C på taket, ligger nu temperaturen vid gaskylaren på 25°C. En stor besparing!